LillyAllenDesigns
Jasminsmagicworld
BarkalooDesign
Artiststas
AdoDesignShop
JahusDesignShop
BundleAndBundleShop
HRA Design Shop
FaDigitalArtStudio
Enoddigitalart@gmail.com
Afrowomandigitalshop@gmail.com
OliviaCreatesArt
CowGirlArtShop
HowdyJamesFarm
TumblerDesignByShophia
RanaPortraitStore
CTS Tumbler Store
Zillion Design Studio
NancyCooperArtShop
Texasbilliewilder
MaliasSmallBusiness
Muks_Shop
Rvexell
NReaL
Oittostudio
Nteklah
Melllux
PUBLICTEES
Gear_desain
Erdiyan
C
Discover 125 M 100 M SPC Mar 2014 PDF Vehicles Rotating Machines Very well made.
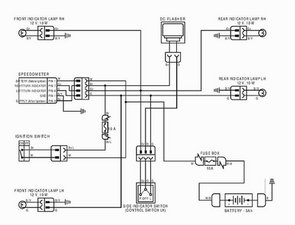
Discover dtsi 100 125 150 Wiring. Your Bike Mechanic Facebook Very well made.
Connection from the battery Bajaj Discover DTS i iFixit Very well made.
Team BHP Wiring diagrams of Indian two wheelers Very well made.
Wiring diagrams of Indian two wheelers Team BHP Very well made.